芯片简介
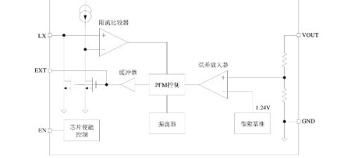
QX2303系列为PFM控制的高效率升压DC-DC变换器,采用低功耗参考电压电路和修正技术实现±2.5%输出精度。内部集成PFM控制模块、振荡电路、功率管及过流保护,仅需四个外围元件(电感、二极管、输入/输出电容)即可工作,支持0.8V低启动电压和89%峰值效率。
芯片特点:
输入0.8V~5.0V
输出2.5V~5.0V
输出>300mA
内置MOS
300KHz
使能


QX2303系列为PFM控制的高效率升压DC-DC变换器,采用低功耗参考电压电路和修正技术实现±2.5%输出精度。内部集成PFM控制模块、振荡电路、功率管及过流保护,仅需四个外围元件(电感、二极管、输入/输出电容)即可工作,支持0.8V低启动电压和89%峰值效率。
描述QX2303是一款BOOST结构、升压型PFM控制模式的DC-DC变换器。芯片内部包括输出电压反馈和修正网络、启动电路、震荡电路、参考电压电路、PFM控制电路、过流保护电路以及功率管等。QX2303所需的外部元件非常少,只需要一个电感、一个肖特基二极管和输入输出电容就可以提供2.5V~5.0V的稳定的低噪声输出电压。
SMT扩展库
3000个/圆盘
总额¥0
近期成交22单