芯片简介
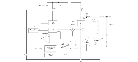
SGM66052是电流模式同步升压开关稳压器,采用1.1MHz固定频率架构,具备2.2V至5.2V宽输入范围,支持5.1V固定或可调输出电压。集成同步整流MOSFET,含功率节省模式提升轻载效率,具有输出断开功能和20μA典型静态电流。内部结构包含Boost转换器核心、电流模式控制单元及过温保护模块,采用抗振铃电路有效降低EMI干扰。
芯片特点:
输入2.2V~5.2V
输出可调至5.2V
内置MOS
1.1MHz
使能
软启动


SGM66052是电流模式同步升压开关稳压器,采用1.1MHz固定频率架构,具备2.2V至5.2V宽输入范围,支持5.1V固定或可调输出电压。集成同步整流MOSFET,含功率节省模式提升轻载效率,具有输出断开功能和20μA典型静态电流。内部结构包含Boost转换器核心、电流模式控制单元及过温保护模块,采用抗振铃电路有效降低EMI干扰。
描述SGM66052是一款内部补偿、1.1MHz开关频率、电流模式同步升压转换器,能够从2.2V到5.2V的输入电压范围内产生高达5.2V的输出电压。该器件具有2.7A的开关电流限制,效率可达90%,并在轻负载下进入节能模式以保持高效率。
SMT扩展库
3000个/圆盘
总额¥0