芯片简介
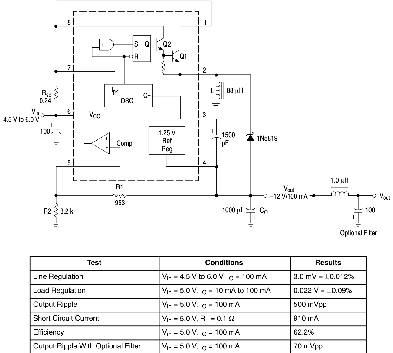
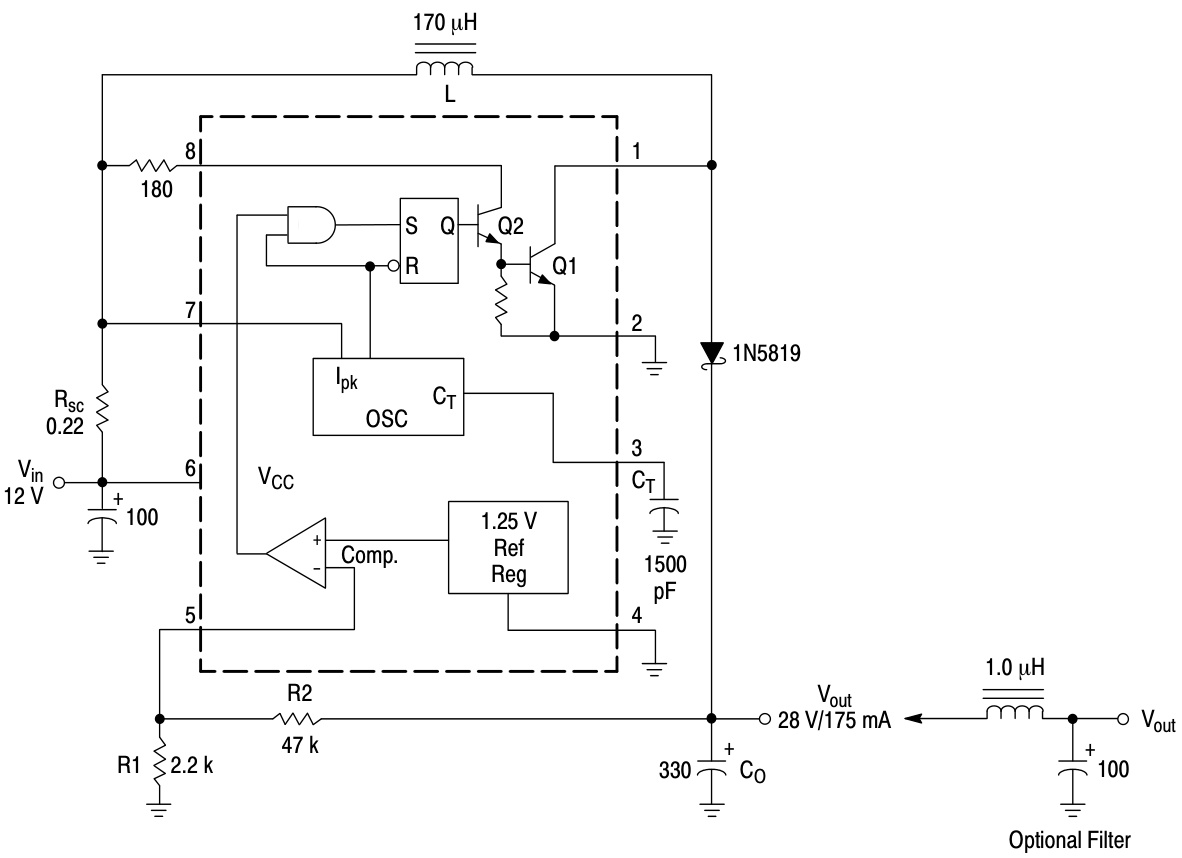
HT83063AREZ是一款单片控制电路,集成DC-DC转换器核心功能,支持降压、升压及电压反转应用。包含温度补偿参考源、比较器、可控占空比振荡器、驱动电路和高电流输出开关。特性包括3.0V至40V宽输入电压范围、1.5A输出电流、100kHz工作频率及2%精度参考电压。
芯片特点:
输入3.0V~40V
输出1.5A
88kHz
负压


HT83063AREZ是一款单片控制电路,集成DC-DC转换器核心功能,支持降压、升压及电压反转应用。包含温度补偿参考源、比较器、可控占空比振荡器、驱动电路和高电流输出开关。特性包括3.0V至40V宽输入电压范围、1.5A输出电流、100kHz工作频率及2%精度参考电压。
描述HT83063A系列是一种单片控制电路,包含DC-DC转换器所需的主要功能。这些设备包括内部温度补偿参考、比较器、受控占空比振荡器、带主动电流限制电路的驱动器和高电流输出开关。该系列专为兼容MC33063而设计。
SMT扩展库
1000个/圆盘
总额¥0