芯片简介
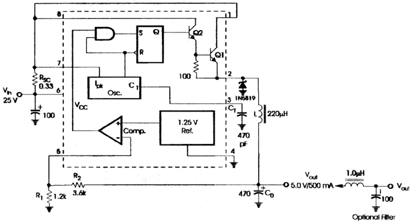
HT84063AREZ是一款单片DC-DC转换器控制电路,包含温度补偿参考源、比较器、可控占空比振荡器、驱动电路及1.5A高电流输出开关。支持降压、升压和电压反转拓扑,具有低待机电流、可调输出电压、2%精密电压基准及外部元件精简设计。内部组成包括振荡器、电流限制电路、比较器和功率开关驱动模块。
芯片特点:
输入3.0V~40V
输出1.5A
24kHz~42kHz
工业品
HT84063AREZ是一款单片DC-DC转换器控制电路,包含温度补偿参考源、比较器、可控占空比振荡器、驱动电路及1.5A高电流输出开关。支持降压、升压和电压反转拓扑,具有低待机电流、可调输出电压、2%精密电压基准及外部元件精简设计。内部组成包括振荡器、电流限制电路、比较器和功率开关驱动模块。
描述HT84063A是一款单片控制电路,包含DC-to-DC转换器所需的主要功能。这些设备包括内部温度补偿参考、比较器、带主动电流限制电路的受控占空比振荡器、驱动器和高电流输出开关。该系列特别设计用于降压、升压和电压反相应用,外部组件数量最少。
SMT扩展库
1000个/圆盘
总额¥0
近期成交7单