芯片简介
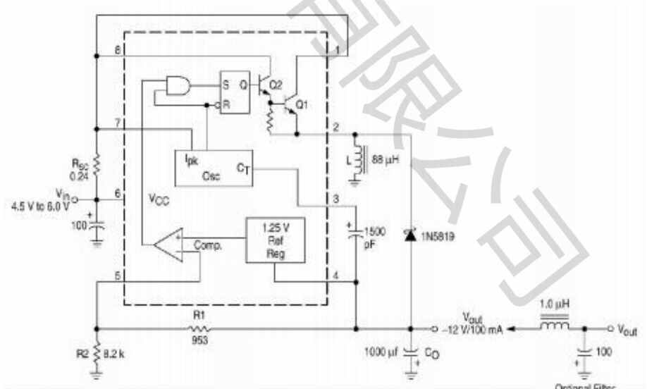
HX34063-S为单片DC-DC变换集成电路,内含温度补偿参考电源、比较器、振荡器、驱动器及大电流输出开关,支持升压、降压及电压反转。具备3V~36V宽输入范围、输出电流保护、1.2A开关极限电流、可调输出电压及100kHz工作频率,集成软启动功能。
芯片特点:
输入3V~36V
输出1.2A
内置MOS
33kHz~42kHz
软启动


HX34063-S为单片DC-DC变换集成电路,内含温度补偿参考电源、比较器、振荡器、驱动器及大电流输出开关,支持升压、降压及电压反转。具备3V~36V宽输入范围、输出电流保护、1.2A开关极限电流、可调输出电压及100kHz工作频率,集成软启动功能。
描述HX34063-S为单片DC-DC变换集成电路,内含温度补偿的参考电源(1.25V)、比较器、能有效限制电流及控制工作周期的振荡器,驱动器及大电流输出开关等,外配少量元件,就能组成升压、降压及电压反转型DC-DC变换器。工作电压范围宽3V~36V,输出电压可调,工作频率可达100kHz,具有输出电流限制功能。
RoHS
2500个/圆盘
总额¥0
近期成交1单