芯片简介
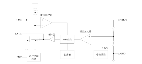
QX2303系列是PFM控制的高效率升压DC-DC变换器,具有低纹波、高工作频率特性,仅需四个外围元件。内部集成参考电压电路、振荡器、PFM控制模块及功率管,输出电压精度±2.5%,支持EN使能控制待机模式。
芯片特点:
输入0.7V~5V
输出2.5V~5.0V
输出>300mA
内置MOS
300KHz
使能


QX2303系列是PFM控制的高效率升压DC-DC变换器,具有低纹波、高工作频率特性,仅需四个外围元件。内部集成参考电压电路、振荡器、PFM控制模块及功率管,输出电压精度±2.5%,支持EN使能控制待机模式。
描述QX2303L30F是一款高效率、低纹波、工作频率高的PFM升压DC-DC变换器。仅需四个外围元件,可将低输入电池电压升压到所需的工作电压,适用于1~4节普通电池应用的场合。输出电压范围为2.5V~5.0V,输出电流大于300mA,最高效率可达89%。
SMT扩展库
3000个/圆盘
总额¥0
近期成交8单