芯片简介
MP175是一款原边调节器,支持降压、升降压、升压和反激拓扑,无需光耦即可实现精准恒压调节。集成700V MOSFET和高压电流源,提供固定或可调输出选项,空载功耗低于30mW。具有绿色模式操作,轻载时峰值电流和开关频率降低以提高效率。内置过温保护、欠压锁定、过载保护、短路保护等多种保护功能,适用于家电、工业控制和待机电源。
芯片特点:
输入输入AC90V~264V
输出10W
软启动
内置MOS管
隔离
连续导通模式

MP175是一款原边调节器,支持降压、升降压、升压和反激拓扑,无需光耦即可实现精准恒压调节。集成700V MOSFET和高压电流源,提供固定或可调输出选项,空载功耗低于30mW。具有绿色模式操作,轻载时峰值电流和开关频率降低以提高效率。内置过温保护、欠压锁定、过载保护、短路保护等多种保护功能,适用于家电、工业控制和待机电源。
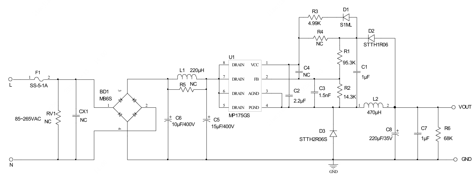
描述ACDC电路,输入AC90V~265V,功率10W以内(低)方案,
RoHSSMT扩展库
2500个/圆盘
总额¥0
近期成交13单