芯片简介
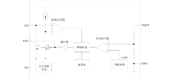
QX2303系列是一款高效率、低纹波、PFM控制的升压DC-DC变换器,仅需四个外围元件即可实现低输入电池电压升压。采用高精度参考电压电路和温度补偿设计,输出电压精度优于±2.5%,最高效率达89%。内部集成PFM控制电路、振荡器、功率管及保护模块,支持EN使能端控制工作状态。
芯片特点:
输入0.7V~7V
输出2.5V~5.0V
输出>300mA
内置MOS
300KHz
使能


QX2303系列是一款高效率、低纹波、PFM控制的升压DC-DC变换器,仅需四个外围元件即可实现低输入电池电压升压。采用高精度参考电压电路和温度补偿设计,输出电压精度优于±2.5%,最高效率达89%。内部集成PFM控制电路、振荡器、功率管及保护模块,支持EN使能端控制工作状态。
描述QX2303系列产品是一种高效率、低纹波、工作频率高的PFM升压DC-DC变换器。仅需四个外围元件,适用于1~4节普通电池应用的场合。
SMT扩展库
3000个/圆盘
总额¥0
近期成交1单