芯片简介
QX2303系列是高效、低纹波、高频PFM升压DC-DC变换器,适用于1-4节电池应用,仅需四个外围元件。内部集成控制电路、驱动电路、保护电路、参考电压电路、PFM控制电路及功率管,输出电压精度±2.5%,最高效率89%,具备低启动电压(0.8V)和低静态电流特性。
芯片特点:
输入0.7V~5V
输出2.5V~5.0V
内置MOS
300KHz
使能


QX2303系列是高效、低纹波、高频PFM升压DC-DC变换器,适用于1-4节电池应用,仅需四个外围元件。内部集成控制电路、驱动电路、保护电路、参考电压电路、PFM控制电路及功率管,输出电压精度±2.5%,最高效率89%,具备低启动电压(0.8V)和低静态电流特性。
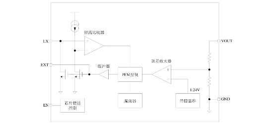
描述QX2303是一款BOOST结构、升压型PFM控制模式的DC-DC变换器。芯片内部包括输出电压反馈和修正网络、启动电路、震荡电路、参考电压电路、PFM控制电路、过流保护电路以及功率管等。QX2303所需的外部元件非常少,只需要一个电感、一个肖特基二极管和输入输出电容就可以提供2.5V~5.0V的稳定的低噪声输出电压。
近期成交28单